MR2World

MR2 Tech Forum

Car won't start

. Become a Supporting Member to hide the ad above & support a small business
starter 44 Avatar
starter 44 Paul Charest
Arizona, Tucson, USA   USA
Sign in to contact
car won,t start,no check engin light,no dash lights,no interor lights,all fuses check out o k ,no fule pressor with jumper wire or fule pump operation,the bulb in the dash is good, major problem,where do i look first????thank you.



Edited 1 time(s). Last edit at 2020-05-21 09:53 PM by Skye.

Was this post helpful or interesting?
Yes No Thank
. Become a Supporting Member to hide the ad above & support a small business
Skye Avatar
Skye Webmaster Skye Nott
Kamloops, BC, Canada   CAN
Sign in to contact
1964 Vespa VNB 125
1966 MG MGB "The Bomber RIP"
1986 Merkur XR4Ti "The Rally Car"
1988 GMC K3500 "Work Truck"    & more
I've split your question out of the "New Members, Introduce Yourself" topic so other owners will see it

Regards



Webmaster, MR2 World


Member Services:
Building the best online communities for auto enthusiasts.
Was this post helpful or interesting?
Yes No Thank
Millbrook MR2 Avatar
Millbrook MR2 Ken Ostrye
Millbrook, AL, USA   USA
Sign in to contact
I hope you have either a 12 volt test light, or a voltmeter ... I would start by connecting the ground (Black Lead) of your voltmeter to the negative battery terminal and the Red lead to the battery positive terminal ... Assuming you have already done that and determined the battery to have an acceptable charge, I would leave the red lead connected to B+ and start probing grounds with the negative lead ... car chassis, engine block, things that should be ground on the car as far as the leads will go ... Again, assuming that to be OK, I would leave the Black lead connected to ground anywhere it exists and start probing the fuses to see if they all have power on both sides of each fuse ... If you are observant you might find a loose connection or fusible link burned out ... Check the back side of the ignition switch ...

Generally, this is simple, yet a real time suck diagnostic ... It comes down to where do you have power and where do you lose it? Very often an aged ground strap will corrode and fail ...

You are looking for a common denominator to everything that doesn't work - corroded, loose battery connections - start where you know there is power and work toward where you don't ...

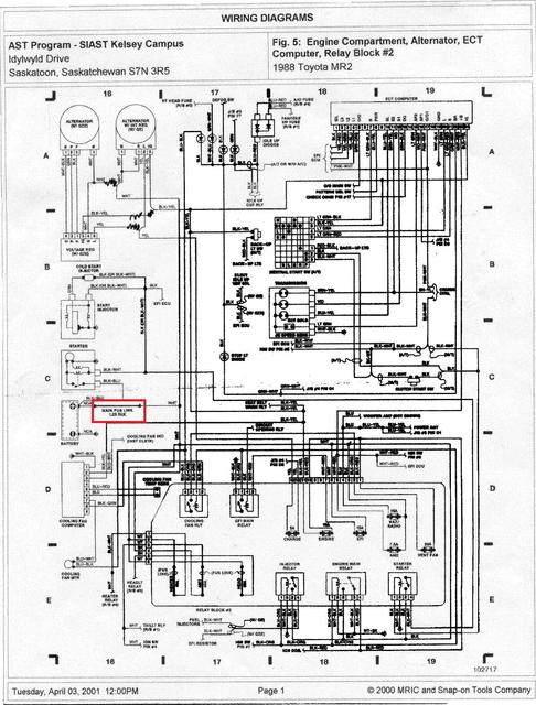
Just be patient ... the attached diagrams are for an NA, but for your purposes, it will do ... look at the fusible link outlined in red (C-16)


Attachments:
see C-16.jpg    73.4 KB
see C-16.jpg

Was this post helpful or interesting?
Yes No Thank
about 2 weeks and 3 days later...
SC4me Greg Martin
Loomis, CA, USA   USA
Sign in to contact
Don't forget to check the battery cables too. I had one that was loose inside the terminal and only showed up under load. If you turn the headlights on and they go out as soon as you try the starter, that may be your problem.

Was this post helpful or interesting?
Yes No Thank
. Become a Supporting Member to hide the ad above & support a small business
Millbrook MR2 Avatar
Millbrook MR2 Ken Ostrye
Millbrook, AL, USA   USA
Sign in to contact
Any Progress? News? Success/Failure ...

Was this post helpful or interesting?
Yes No Thank
about 4 weeks and 1 day later...
Millbrook MR2 Avatar
Millbrook MR2 Ken Ostrye
Millbrook, AL, USA   USA
Sign in to contact
Hey Paul Charest, starter 44

Any Progress? News? Success/Failure ...

It has been a month since I last asked ...

Now I wonder if you joined just for your need with no further participation?

Why did you pick your handle - do you start races - if so, which racing organization?

Beside owning several MR2's, I have been a Nationally Licensed Starter with SCCA for years ...

I just wonder ...

Was this post helpful or interesting?
Yes No Thank
. Become a Supporting Member to hide the ad above & support a small business

To reply or ask your own question:

or

Registration is FREE and takes less than a minute

Having trouble posting or changing forum settings?
Read the Forum Help (FAQ) or click Contact Support at the bottom of the page.



. Become a Supporting Member to hide the ad above & support a small business


Join The Club
Sign in to ask questions, share photos, and access all website features
Your Cars
1991 Toyota MR2
Text Size
Larger Smaller
Reset Save